Mikrowellensender

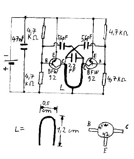
Günther Wahl gibt in seinem Buch "Minispione 3", Stuttgart 1976 auf Seite 60 den folgenden Schaltplan eines UKW-Senders mit einer Leistung von ungefähr 200 Milliwatt an.

 

 

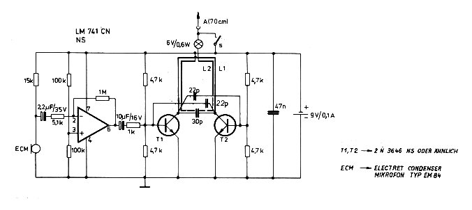
In diesen Sender werden anstelle der ursprünglichen Transistoren Mikrowellentransistoren vom Typ BFW 92 eingebaut. Außerdem müssen zur Erzielung der höheren Frequenz eine andere Spule und ein anderer Schwingkreiskondensator eingesetzt werden. Mit der Verstärkerschaltung und dem Mikrofon des vorhergegangenen Bildes läßt sich auch dieser Sender zur Übertragung von Sprache verwenden, wobei der Ausgang des Verstärkers ebenfalls auf die Basis eines der Transistoren gegeben wird. Dieser Sender kann mit einer Spannung von 3 - 5 Volt betrieben werden und arbeitet, je nach Spulengröße und Kondensatorkapazität im Bereich von ca. 1 GHz. Da die Transistoren BFW 92 für eine Frequenz von bis zu 1,6 GHz ausgelegt sind, läßt sich sicher noch eine etwas höhere Frequenz erreichen. Es gibt aber auch ähnliche Transistoren, die weitaus höhere Frequenzen erreichen können:
BFR 34 bis 3,3 GHz
BFR 34A bis 4,5 GHz
BFR 90, BFR 91, BFR 92 und BFR 93 bis 5 GHz

Daß die Schaltung mit diesen Transistoen funktioniert und eine entsprechend viel höhere Frequenz als die erwähnten 1 GHz zu erreichen ist, bleibt auszuprobieren. Dazu müßte auch der Schwingkreis aus Spule und Kondensator angepaßt werden. Empfänger für bis zu 4,5 GHz finden sie bei Winradio.

 

 

Die Schaltung wird auf einer doppelseitig kupferbeschichteten Platine aufgebaut. Zu diesem Zweck werden die auf dem Bild weißen Stellen entweder durch Ätzen entfernt oder einfach abgeschliffen. Die rückseitige Kupferbeschichtung wird ebenfalls mit Masse ( - ) verbunden. Die angegebenen Maße stellen natürlich nur Richtwerte dar. Generell ist aber bei Mikrowellensendern auf einen möglichst kompakten Aufbau mit kurzen Verbindungsleitungen zu achten.

 

 

Dieses Bild gibt eine Zeichnung der Anordnung der Bauteile auf der Platine wieder.

 

Man kann an diesen Mikrowellensender eine Antenne anschließen. Dazu wird ein isolierter Draht möglichst nahe an der Spule angelötet und ein oder zwei Windungen an der Spule entlang geführt. Am anderen Ende dieser Ankopplung wird eine Antenne mit einer Länge angeschlossen, die 1/4 der Wellenlänge beträgt. Diese Antenne kann z.B. aus einem Kupferlackdraht bestehen.

http://www.totalitaer.de